x

Fire Sprinkler Systems

FireMan pipe and fittings are designed specifically for fire sprinklers systems. They are made from a specialty thermoplastic known chemically as Chlorinated Polyvinyl Chloride (CPVC).

FireMan pipe and fittings provide unique advantages in sprinkler installations including superior hydraulics, ease of joining, increased hanger spacing in comparison to other thermoplastics and ease of assembly. They are also based on a technology with a continuous and proven service history of more than 40 years.

Approved for more applications than any other nonmetallic system in the market , FireMan is the new industry standard in fire sprinkler systems.

FireMan CPVC pipe and fittings are fully approved for use in all light and ordinary hazardous rooms or otherwise light hazardous applications as per NFPA 13, in both new and retrofit construction, such as:

  • High-rise buildings (including apartments and hotels)
  • Schools and institutions
  • 1 and 2 family dwellings
  • Applications
  • Benefits
  • Product Range
  • Technical Details

Applications:

  • Agricultural and irrigation systems.
  • Portable water supply.
  • Industrial effluent disposal.
  • Sewerage and drainage systems.
  • Building installations.

Note:

  • Non Standard wall thickness, length and color can also be offered, If desired.
  • Pipes can also be offered as per DIN 8062, ASTM D 1785, ISO 4422-2, BS 3505/6.

Benefits:

Pre-COS

Our product made from PVC, CPVC, PE & PPR raw materials which differ as follows from many of the pipes, hoses and fittings commercially available.

  • Higher mechanical stability.
  • Improved chemical stability.
  • Higher softening points.
  • Greater residual strength at high temperatures.
  • Higher compression strength.
  • Greater safety due to material stability.
  • Environment stress crack, corrosion, frost, kink & rot resistant.
Interior smoothness

Our product has outstanding interior smoothness and is thus optimized for flow. They have following advantages:

  • Very high delivery rate.
  • Low pressure loss.
  • Reduction of blower power requirements.
  • Lower operating costs.
Crush-Proof

Our pipes & hoses with this symbol are specially designed for workshop use and laying on the floors. They are able to resist crushing to some extent of entirely when driven over or stepped on. Please refer to the relevant product description for more details.

Hygienic

The pipes & fittings being free from corrosion & negative biological effect, taste & odor nature, it does not change the water quality.

Hygienic

The pipes & fittings being free from corrosion & negative biological effect, taste & odor nature, it does not change the water quality.

Shock Proof

The pipe is non conductor of heat & electricity hence, they have following advantages:

  • Reduce heat loss.
  • No insulation required.
Quick assembly & maintenance free

The pipes, hoses & fittings are light in weight which results in extensive saving of time and laboring being Abrasion/Chemical resistance, free from rusting, pitting or scaling and maintenance-free.

Strong & Stiff

The pipes are specially designed for desire application which meets the required results as follows:

  • Superior strength with stiffness.
  • Flexible Compared to strength & stiffness.
Ultraviolet Resistance

The pipes, hoses & fittings are furnished with extra benefits of UV stabilizers. They have the following advantages:

  • Resists direct connection of UV rays to internal transporting material.
  • No discoloring of pipe in external atmosphere.
Chemical Resistance

The pipes & hoses have special characteristics which offers excellent resistance to great number of chemical like strong mineral acids, bases, & toxic chemicals.

Fire Sprinkler Fittings & Adhesives

Elbow
Tee
Coupler
Reducer Tee
Reducer Elbow
Brass Elbow
Brass Tee
Brass M.T.A.
Brass F.T.A.
Reducer Socket
Reducer Bush
End Cap
Elbow 45°
Cross Tee

Strong n Safe Fire Sprinkler Systems Technical Specifications:

Normal Size Outside Diameter Wall Thickness Water Pressure
Rating at
150°F (65°C)
Average Tolerance Minimum Tolerance
(inch) (mm) (inch) (mm) (inch) (mm) (inch) (mm) (inch) (mm)
¾" 20 1.050 26.7 ±0.004 0.10 0.078 1.98 +0.020 0.51


175 PSI
(1207 KPA or 12 bar)
1" 25 1.315 33.4 ±0.005 0.13 0.097 2.46 +0.020 0.51
1¼" 32 1.660 42.2 ±0.005 0.13 0.123 3.12 +0.020 0.51
1½" 40 1.900 48.2 ±0.006 0.15 0.141 3.58 +0.020 0.51
2" 50 2.375 60.3 ±0.006 0.15 0.176 4.47 +0.021 0.53
2½" 65 2.875 73.0 ±0.007 0.18 0.213 5.41 +0.026 0.66
3" 80 3.500 88.9 ±0.008 0.20 0.259 6.58 +0.031 0.79
Read More

Fire Sprinkler Systems

Sprinkler Head Temperature Ratings:

FireMan pipe and fittings shall be used in sprinkler systems employing sprinkler heads rated 225°F (107°C) or lower, for pendent and horizontal sidewall heads. Quick-Response upright heads shall be rated of 155°F (68°C) or less.

Pipe :

CPVC Sprinkler pipe in SDR 13.5 conforms to the requirements of ASTM F442.

Fittings

FireMan CPVC Sprinkler fittings conform to the requirement of ASTM F 438 (Schedule 40) & ASTM F439 (Schedule 80). Female threaded adapters for sprinkler head connections will contain brass inserts or other suitable metallic inserts.

Solvent Cement:

FireMan CPVC socket connections should be joined with IPS weld on solvent cement which meets ASTM F493. No other cements are recommended for use with FireMan products and use of such non-proved welding agents will invalidate the manufacturers warranty.

Full field support:

FireMan CPVC systems are backed by an extensive field support organization providing:

  • Proven installation recommendations to maximize efficiency and cost savings
  • Compliance advice for local, regional and national building codes
  • Expert design and specification recommendations With a high flash ignition temperature, low flame spread and smoke development ratings, and a fuel contribution of 0, FireMan pipe and fittings are an ideal choice for fire sprinkler systems

FireMan pipe and fittings meet the most stringent requirements governing the use of\ combustible pipe in most building types. FireMan pipe and fittings have been successfully exposed to flame temperatures of 1400°F. After undergoing continuous elevated pressure testing at 400 psi (more than twice the rated pressure) for more than one year, FireMan CPVC systems showed no sign of weakness or failure.

FireMan pipe and fittings are manufactured under a strict Quality Assurance Program that guarantees consistency and reliability. Pipe and fittings are impervious to normal weather conditions and are fundamentally ageless.

FireMan CPVC systems for designers, architects and engineers:

FireMan pipe and fittings offer greatly enhanced design flexibility. With a Hazen-Williams C factor of 150, its smooth inner surface results in lower friction loss than metal systems. This means you can use smaller pipe diameters which lowers your material costs and provides additional design flexibility in retrofit applications. FireMan pipe and fittings have a 50-year life expectancy with a safety factor of two. Properly selected and correctly installed, FireMan pipe and fittings provide years of maintenance free service.

Fire Sprinkler Fittings Specifications

SAGAR Sprinkler Fittings Technical Specifications:

Size (Inch) Thickness
' t '
(Min.)
Thickness
' t1 '
(Min.)
Thickness
' t2 '
(Min.)
Socket Length
'S/L'
(Min.)
Socket Length
'S/L1'
(Min.)
Socket
I.D.
'Ø '
Socket
I.D.
1 '
R. Bushing
O.D.
2 '
Min. Max. Min. Max. Min. Max.
¾ x ½ 0.113 0.109 0.136 0.719 0.688 1.042 1.062 0.832 0.852 1.046 1.057
1 x ½ 0.133 0.109 0.136 0.875 0.688 1.305 1.330 0.832 0.852 1.310 1.323
1 x ¾ 0.133 0.113 0.141 0.875 0.719 1.305 1.330 1.042 1.062 1.310 1.323
1¼ x ½ 0.140 0.109 0.136 0.938 0.688 1.650 1.675 0.832 0.852 1.655 1.668
1¼ x ¾ 0.140 0.133 0.141 0.938 0.719 1.650 1.675 1.042 1.062 1.655 1.668
1¼ x 1 0.140 0.133 0.166 0.938 0.875 1.650 1.675 1.305 1.330 1.655 1.668
1½ x ½ 0.145 0.109 0.136 1.094 0.688 1.888 1.918 0.832 0.852 1.894 1.910
1½ x ¾ 0.145 0.113 0.141 1.094 0.719 1.888 1.918 1.042 1.062 1.894 1.910
1½ x 1 0.145 0.133 0.166 1.094 0.875 1.888 1.918 1.305 1.330 1.894 1.910
1½ x 1¼ 0.145 0.140 0.175 1.094 0.938 1.888 1.918 1.650 1.675 1.894 1.910
2 x ½ 0.154 0.109 0.136 1.156 0.688 2.363 2.393 0.832 0.852 2.369 2.385
2 x ¾ 0.154 0.113 0.141 1.156 0.719 2.363 2.393 1.042 1.062 2.369 2.385
2 x 1 0.154 0.133 0.166 1.156 0.875 2.363 2.393 1.305 1.330 2.369 2.385
2 x 1¼ 0.154 0.140 0.175 1.156 0.938 2.363 2.393 1.650 1.675 2.369 2.385
2 x 1½ 0.154 0.145 0.181 1.156 1.094 2.363 2.393 1.888 1.918 2.369 2.385
2½ x 2 0.203 0.154 0.193 1.750 1.156 2.861 2.896 2.363 2.393 2.868 2.887
3 x 1½ 0.216 0.145 0.181 1.875 1.094 3.484 3.524 1.888 1.918 3.492 3.513
3 x 2 0.216 0.154 0.193 1.875 1.156 3.484 3.524 2.363 2.393 3.492 3.513
3 x 2½ 0.216 0.203 0.254 1.875 1.750 3.484 3.524 2.861 2.896 3.492 3.513
4 x 2 0.237 0.154 0.193 2.000 1.156 4.482 4.527 2.363 2.393 4.491 4.515
4 x 2½ 0.237 0.203 0.254 2.000 1.750 4.482 4.527 2.861 2.896 4.491 4.515
4 x 3 0.237 0.216 0.270 2.000 1.875 4.482 4.527 3.484 3.524 4.491 4.515
6 x 3 0.280 0.216 0.270 3.000 1.875 6.603 6.658 3.484 3.524 6.614 6.643
6 x 4 0.280 0.237 0.296 3.000 2.000 6.603 6.658 4.482 4.527 6.614 6.643
Note:
  • All Dimensions are in inch.
  • 1 inch = 25.4 mm.
  • Please contact at your nearest place for available size for particular type of fitting.

Technical Specifications of Fittings

Size (Inch) Thickness
' t '
(Min.)
Socket Length
'S/L'
(Min.)
Socket
I.D.
'Ø '
Thread (TPI)
Min. Max.
½ 0.109 0.688 0.832 0.852 14
¾ 0.113 0.719 1.042 1.062 14
1 0.133 0.875 1.305 1.330 11
0.140 0.938 1.650 1.675 11
0.145 1.094 1.888 1.918 11
2 0.154 1.156 2.363 2.393 11
0.203 1.750 2.861 2.896 11
3 0.216 1.875 3.484 3.524 11
4 0.237 2.000 4.482 4.527 11
6 0.280 3.000 6.603 6.658 11
Note:
  • All Dimensions are in inch.
  • 1 inch = 25.4 mm.
  • Please contact at your nearest place for available size for particular type of fitting.

Other Differentiation

  • • Sizes available up to 3"
  • • Approved commercial product for over 20 years
  • • Backed by over 40 years of CPVC resin and compound manufacturing experience
  • • CPVC resin & compound from ISO 9001 manufacturing facilities
  • • System chemical compatibility program (ancillary products) backed by independent thrid party testing/verification
  • • Formal installation training program which has more than 10,000 graduates
  • • Developed UL approved cut-in procedure
  • • Leader in new Listing and Approved developments
  • • Dedicated CPVC system field consultants
  • • CPVC pipe compound pressure rated by Plastics Pipe Institute
  • • CPVC fitting compound pressure rated by Plastics Pipe Institute
  • • Pipe compound cell class, 23547, exceeds the minimum allowable ASTM requirements for CPVC tensile strength
  • • Fitting compound cell class, 24447, exceeds the minimum allowable ASTM requirements for CPVC impact strength

Fire Sprinkler Systems

FireMan CPVC systems for builders and developers:

FireMan pipe and fittings significantly reduce labor and transportation costs on typical installations because CPVC pipe is easily handled, stored, cut and joined. Prices for FireMan CPVC pipe and fittings are more stable than metal systems. Plus, heavy equipment needed to install metal and other piping systems is not required with FireMan pipe and fittings. As a result, installed costs of FireMan CPVC systems are significantly lower than metal and other systems.

The inherent immunity to Micro biologically Influenced Corrosion (MIC) of FireMan pipe and fittings means this system provides a long-term trouble-free installation. As well, there is significantly less inconvenience for occupants during retrofit construction.

FireMan CPVC systems for contractors:

Installation of FireMan pipe and fittings is fast and easy. No special rigging or heavy equipment is required to move the pipe into a building. Pipe can be cut on-site with simple hand tools. A one-step joining system makes installations fast, keeping labor costs to a minimum.

Because no heavy equipment is involved in moving and installing pipe and fittings on-site, there is less conflict with other trades. Work can be done quickly and easily around drywallers, framers and other mechanical contractors.

Most hangers designed for metal pipe are suitable for FireMan CPVC systems. Because FireMan pipe is rigid and inherently strong, it requires fewer hangars and supports than other thermoplastic pipe, reducing material and labor costs even more.

The ideal solution for the sprinkler systems:

FireMan pipe and fittings are ideal for wet automatic fire sprinkler systems with an outstanding combination of features including:

  • • Easy assembly
  • • Light weight construction
  • • Low friction loss
  • • No rusting, pitting, scaling or corrosion, even in salt air environments
  • • Immunity to Micro biologically Influenced Corrosion (MIC)

FireMan pipe and fittings have been successfully exposed to temperatures of 1400°F (760°C), and after continuous elevated pressure testing at 400 psi, (more than twice the rated pressure) FireMan showed no sign of weakness or failure. With a Hazen-Williams friction coefficient of C=150, FireMan's smooth interior surface offers lower friction loss than metal systems, enables to use smaller pipe diameters and save on material costs.

Fire Sprinkler Systems

Flammability:

FireMan CPVC is ideally suited for wet automatic fire sprinkler systems due to its out standing balance of properties such as light weight, excellent corrosion resistance, low friction loss and ease of fabrication. FireMan CPVC is unique in that it offers outstanding resistance to fire and low smoke generation qualities. Because of these features, FireMan systems are approved for use in plenum spaces as defined by NFPA 90A, the National Standard for the Installation of Air Conditioning and Ventilating Systems.

Ignition Resistance:

FireMan CPVC has a flash ignition temperature of 900°F which is the lowest temperature at which sufficient combustible gas is evolved that can be ignited by a small external flame. Many other ordinary combustibles, such as wood, ignite at 500°F or less. Accordingly, FireMan systems cannot be the ignition source of a fire.

Burning Resistance:

FireMan CPVC will not sustain burning. It must be forced to burn due to its very high Limiting Oxygen Index (LOI) of 60. LOI is the percentage of oxygen needed in an atmosphere to support combustion. Since earth’s atmosphere is only 21% oxygen, FireMan CPVC will not burn unless a flame is constantly applied and stops burning when the ignition source is removed.

Low Frication Loss:

With a Hazen-Williams friction coefficient of C=150, ® FireMan ’s smooth interior surface offers lower friction loss than metal systems, enables to use smaller pipe diameters and save on material costs.

Lower Installation Cost:

Lightweight and easy to handle, store, to cut and join, ® FireMan also offers lower installation costs than metal systems. No special rigging or heavy equipment is required. Rigid and inherent ly st rong, ® FireMan uses standard metal pipe hangers and requires fewer hangers and supports than other thermoplastic pipe, further reducing material and labor costs.

Heat of Combustion:

® FireMan CPVC has a significantly lower heat of combustion at 7,700 BTU’s/lb, compared to Douglas fir at 9,040 BTU’s/lb, and polypropylene at nearly 20,000 BTU’s/lb. Materials with a high heat of combustion perpetuate a combust ible mixture which igni tes creating more heat and the burning process becomes selfsustaining.

Temperature / Pressure Rating:

® FireMan pipe and fittings (¾" - 3" (20 - 80 mm) are rated for continuous service of 175 psi (1207 KPa) at 150°F ® (65°C). FireMan pipe and fittings are suitable for use in areas where ambient temperatures are within the range of 35°F (2°C) to 150° F (66°C).

Flame Spread / Smoke Generation:

The flame spread and smoke generation characteristics of FireMan CPVC materials have been evaluated by Underwriters Laboratories of Canada (ULC), Underwriters Laboratories, Inc. (ULI) and the Southwest Research Institute (SWRI) employing a number of recognized test methodologies. The ULC method, CAN-S102.2M83 compares the flame spread, smoke development and fuel contribution of a material to a known “non-combustible” and a known “combustible” on a scale of 0 – 100, respectively, as follows:

Fire Sprinkler Systems

  Classification or Rating
Flame Smoke Fuel
Material Spread Developed Contribution
0.8 to 1.6 MM thick 0 0.25 0

System Benefits:

  • • No precutting and expensive fabrication required.
  • • Easily connected to other sprinkler piping systems
  • • Flexibility in the piping for greater ease of installation.
  • • Resistant to rust, scale and foreign contaminant build up.
  • • Inexpensive tools required for installation
  • • Easily repaired or modified on site.
  • • Designed to a 50 year life expectancy.

Basic Principles of Solvent Cementing:

The solvent cemented connection in thermoplastic pipe and fittings is the last vital link in a plastic pipe installation. It can mean the success or failure of thesystem as a whole. Accordingly, it requires the same professional care and attention that are given to other components of the system.

There are many solvent cementing techniques published covering step by step procedures on just how to make solvent cemented joints. However, we feel that if the basic principles involved are explained, known and understood, a better understanding would be gained, as to what techniques are necessary to suit particular applications, temperature conditions, and variations in size and fits of pipe and fittings.

Be aware at all times of good safety practices. Solvent cements for pipe and fittings are flammable, so there should be no smoking nor other sources of heat or flame in working or storage areas. Be sure to work only in a well ventilated space and avoid unnecessary skin contact with all solvents. More detailed safety information is available from Harvel or IPS (Weld-On) Corporation.

To consistently make good joints, the following should be carefully understood:

  • • The joining surfaces must be softened and made semifluid.
  • • Sufficient cement must be applied to fill the gap between pipe and fitting.
  • • Assembly of pipe and fittings must be made while the surfaces are still wet and fluid.
  • • Joint strength develops as the cement dries. In the tight part of the joint the surfaces will tend to fuse together, in the loose part the cement will bond to both surfaces.

The change in length caused by thermal expansion or contraction can be calculated as follows:

  • ΔL = 12 eL (T)
  • e = 3.4 x 10-5 in./in. °F (Coefficient of Linear Expansion – Table II.)
  • L = Length of Run in Feet
  • ΔT = Temperature Change in °F (difference between lowest system temperature and maximum system temperature – whichever is greatest)
  • Example: How much will a 40 ft. run of 2" GF Harvel CPVC Fire Sprinkler pipe expand if the expected ambient temperature will range from 45° to 85°FΔ
  • ΔL = 12 eL (T)
  • ΔL = 12 (.000034) x 40 x 40
  • ΔL = .65”

The change in length (L) in inches based on temperature change and length of run is shown in Table

Modulus of Elasticity & Stress vs. Temperature
Temperature °F 73° 80° 90° 100° 110° 120° 140° 150°
Modulus of Elasticity  “E” x 105 psi 4.23 4.14 3.99 3.85 3.70 3.55 3.23 3.08
Working Stress “S” psi 2,000 1,875 1,715 1,560 1,415 1,275 1,000 875

Table II

Physical & Thermal Properties
Property   CPVC ASTM
Specific Gravity “Sp. Gr.” 1.55 D 792
IZOD Impact Strength (ft. lbs./inch of notch) - 3.0 D 256A
Modulus of Elasticity, psi “E” 4.23 x 105 D 638
Ultimate Tensile Strength, psi - 8,400 D 638
Compressive Strength, psi “s” 9,600 D 695
Poisson's Ratio “n” .35-.38 -
Working Stress @ 73°F, psi “S” 2,000 D 1598
Hazen-Williams “C”Factor “e” 150 -
Coefficient of Linear Expansion in./(in. °F) “k” 3.4 x 10-5 D 696
Thermal Conductivity BTU in/hr/ft2/°F “°f” 0.95 C 177
Upper Temperature Limit   210 -
Flammability Flame Retardant
Electrical Conductivity Non Conductor
Thermal Expansion in inches
Temp.Change ATF Length of Run in Feet
5 10 15 20 25 30 35 40 45 50 70 90 120 160
Thermal Expansion AL ( In .)
20 .04 .08 .12 .16 .20 .24 .29 .33 .37 .41 .57 .73 .98 1.31
30 .06 .12 .24 .24 .31 .37 .43 .49 .55 .61 .86 1.10 1.47 1.96
40 .08 .16 .33 .41 .41 .49 .57 .65 .74 .82 1.14 1.47 1.96 2.61
50 .10 .20 .41 .51 .51 .61 .72 .82 .92 1.02 1.43 1.84 2.45 3.26
60 .12 .24 .49 .61 .61 .73 .86 .98 1.10 1.22 1.71 2.20 2.94 3.92
70 .19 .29 .57 .71 71 .88 1.00 1.14 1.29 1.43 2.00 2.57 3.43 4.57
80 .16 .33 .65 .82 .82 .98 1.14 1.31 1.47 1.63 2.28 2.94 3.92 5.22
90 .18 .37 .73 .92 .92 1.10 1.29 1.47 1.66 1.84 2.57 3.30 4.41 5.88
100 .20 .41 .82 1.02 1.02 1.22 1.43 1.63 1.84 2.04 2.86 3.67 4.90 6.53

Once the change in length (L) has been determined, the length of an offset, expansion loop, or bend required to compensate for this change can be calculated as follows:

  • $$/ = \sqrt{ {3ED(ΔL)} \over 2S}$$
  • / = Length of Expansion Loop in inches
  • E = Modulus of Elasticity at 100°F (Table I)
  • D = Average O.D. of Pipe
  • AL = Change in Length of Pipe Due to Change in Temperature (Table Ill)
  • S = Working Stress at 100°F (Table I)

The length of an offset, expansion loop, or bend required to compensate for this movement ( / )based on pipe size and length of run is shown in Table IV. These values are based on a temperature change (T) of 70°Fwhich covers most installation temperature ranges.

Expansion Loop Length in Inches
Nominal Pipe Size (in.) Avg
O.D.
Length of Run in Feet
5 10 15 20 25 30 35 40 45 50 70 90 120 160
Length of Loop (In.) Temperature = 30°F - 100°F   T = 70° F
1 1.050 7 1 1 1 3 15 17 1 8 20 21 22 24 28 32 37 42
1 1.315 8 1 2 14 17 19 20 22 24 25 26 31 35 41 47
1 -114 1 .660 9 1 3 16 1 9 21 23 25 26 28 30 35 40 46 53
1 -Y2 1.900 1 0 1 4 20 22 22 25 27 28 30 32 38 43 49 57
2 2.375 1 1 1 6 19 22 25 27 30 32 34 35 42 48 55 63
2-Y2 2.875 12 1 8 21 25 27 30 33 35 37 39 46 52 60 70
3 3.500 13 1 9 24 27 30 33 36 38 41 43 51 58 67 77

NOTE: Table IV is based on Stress & Modulus of Elasticity@ 100°F

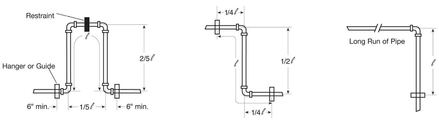
Expansion Loop and Offset Configurations

Hangers or guides should only be placed in the loop, offset or change of direction as indicated above. Piping supports should restrict lateral movement and should direct axial movement into the expansion loop.

Thermal Expansion — Sample Calculation

Example: How much expansion can be expected in a 200 ft. run of 2" GF Harvel Fire Sprinkler CPVC pipe and how long should the expansion loop be to compensate for this expansion? (The expected temperature range will be from 40°F to 110°F.)

  • First Find: ΔT = (Change in Temperature)
  • ΔT = T2 - T1
  • ΔT = 10°F - 40°F
  • ΔT = 70°F
  • To Find: ΔL = (Amount of Expansion in in. from Table III.)
  • ΔL = DL of 160 ft. with a DT of 70°F + DL of 40 ft. with a DT of 70°F
  • ΔL = 4.57” + 1.14”
  • ΔL = 5.71”
— OR —
  • ΔL = 12eL (ΔT)
  • e = 3.4 x 10-5 (from Table II.)
  • L = Length of Run in Feet
  • ΔT = Change in Temperature in °F
  • ΔL = 12 x .000034 x 200 x 70
  • ΔL = 5.71”
  • $$/ = \sqrt{ {3ED(ΔL)} \over 2S}$$
  • / = Length of Expansion Loop in inches
  • E = Modulus of Elasticity at 100°F (Table I)
  • D = Average O.D. of Pipe
  • ΔL = Change in Length of Pipe Due to Change in Temperature (Table III)
  • S = Working Stress at 100°F (Table I)

To find the length of the expansion loop or offset in inches

  • $$/ = \sqrt{ {3ED(ΔL)} \over 2S}$$
  • / = Length of Expansion Loop in inches
  • E = Modulus of Elasticity at maximum temperature from Table I
  • D = Average Outside Diameter of the pipe from Table IV
  • S = Working Stress at maximum temperature from Table I
  • ΔL = Change in Length of Pipe Due to Change in Temperature (Table III)
  • $$/ = \sqrt{ {3 x 370,000 x 2.375 x 5.71} \over 2 x 1415}$$
  • $$/ = \sqrt{ {5319} }$$
  • / = 72.93"

Table V

Maximum Bending Deflections in Inches for Given Lengths of CPVC, SDR 13.5 (73°)
Pipe Size (in.)
SDR 13.5
Length of Run ( l  ) in Feet
2 5 7 10 12 15 17 20 25 30 35 40 45 50
Pipe Deflection ( d ) in Inches
¾ 1.3 7.8 15.4 31.3 45.1 70.5 90.6 124.4 195.9 282.1 383.9 - - -
1 1.0 6.3 12.3 25.0 36.0 56.3 72.3 100.1 156.4 225.2 306.6 400.4 - -
1-¼ 0.8 5.0 9.7 19.8 28.5 44.6 57.3 79.3 123.9 178.4 242.8 317.2 401.4 -
1-½ 0.7 4.3 8.5 17.3 24.9 39.0 50.1 69.3 108.2 155.9 212.2 277.1 350.7 433.0
2 0.6 3.5 6.8 13.9 20.0 31.2 40.0 55.4 86.6 124.7 169.7 221.7 280.6 346.4
2-½ 0.5 2.9 5.6 11.4 16.5 25.8 33.1 45.8 71.5 10.3.0 140.2 183.8 231.8 286.2
3 0.4 2.4 4.6 9.4 13.5 21.2 27.2 37.6 58.8 84.6 115.2 150.4 190.4 235.1

Table VI

Maximum Snaking Deflections in Inches for Given Lengths of CPVC, SDR 13.5 at 73°
Pipe Size (in.)
SDR 13.5
Length of Run ( l  ) in Feet
2 5 7 10 12 15 17 20 25 30 35 40 45 50
Pipe Deflection ( d ) in Inches
¾ 0.3 2.0 3.8 7.8 11.3 17.6 22.6 31.3 49.0 70.5 96.0 125.4 158.7 195.9
1 0.3 1.6 3.1 6.3 9.0 14.1 18.1 25.0 39.1 56.3 76.6 100.1 126.7 156.4
1-¼ 0.2 1.2 2.4 5.0 7.1 11.2 14.3 19.8 31.0 44.6 60.7 79.3 100.4 123.9
1-½ 0.2 1.1 2.1 4.3 6.2 9.7 12.5 17.3 27.1 39.0 53.0 69.3 87.7 108.2
2 0.1 0.9 1.7 3.5 5.0 7.8 10.0 13.9 21.6 31.2 42.4 55.4 70.1 86.6
2-½ 0.1 0.7 1.4 2.9 4.1 6.4 8.3 11.4 17.9 25.8 35.1 45.8 57.9 71.5
3 0.1 0.6 1.2 2.4 3.4 5.3 6.8 9.4 14.7 21.2 28.8 37.6 47.6 58.8
Read Less

Subscribe Our Newsletter